General Motors filed a patent for smart Stop/Start system
To reduce the annoyance of drivers regarding the auto Stop/Start system of the automatic transmission vehicles, GM has come up with a smart solution. If you have experience of driving an automatic car, then you must know about the Stop/Start system, which annoys you at times. Many drivers complain about the system issues, i.e., it cuts the power at traffic lights and annoys them as well as the other vehicle occupants.

The Stop/Start system is considered as a smart fuel-saving device. Why? Well, it starts and stops the engine as per the need. When the vehicle’s engine attains a proper temperature, the automatic system stops the mill to save fuel and restart it, then leave it idle for some time when the car is stopped. But the system also has some practical issues i.e., when you drive in city, you come across a lot of stop-and-go traffic, then this energy-saving technique results in loss of your patience which is more important than saving a few bucks on gas.

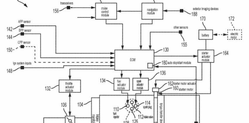
General Motors recently filed a patent with the U.S. Patent and Trademark Office to check this issue of the Start/Stop system. The patented solution uses the location of the device and cameras to figure out the vehicle’s surroundings. It then analyzes the need for system activation at that point. The firm is very hopeful about using GPS, cameras, and machine learning for making thE Star/Stop system less interrupting and situationally smarter. For this, the current auto Stop/Start technology is added with a layer of artificial intelligence programming. As the existing GPS will be used to track the location of the vehicle.

The solution is really amazing but we have to wait until the patent becomes reality, till then we have to use the same Start/Stop button.
Also read: Pirelli P Zero World is now in Melbourne
You might also be interested in
- News
Featured Cars
- Popular